Споттер, что это такое
Каждый рихтовщик знает, что такое споттер, он незаменим для большинства работ по восстановлению кузова. Споттер для кузовного ремонта – это устройство, которое способствует предотвращению полного демонтажа элементов кузова при проведении работ по рихтовке. Поверхность на авто с помощью устройства выводится в любых местах независимо от доступности.
Spotter обладает важным достоинством – способствует восстановлению сложной геометрии на любых деталях кузова. Устройство особенно эффективно в местах, где нет доступа к внутренней части элемента. Работать споттером не сложно, это и способствовало распространению устройства. Дополнительно мощные аппараты применяются вместо сварки точечного типа.
Прибор универсальный и позволяет рихтовать различные детали кузова: дверь, капот, крыло, порог и т. д. Основное отличие устройства – создание выпрямляющих усилий с фиксацией к наружной стороне кузовной детали.
Профессиональный кузовной ремонт не может обойтись без использования споттера
Устройство и принцип работы
Работа споттером подразумевает нагревание небольшого участка кузовного элемента, влияние приносит минимальные повреждения автомобилю.
Алгоритм работ по свариванию включает этапы:
- К месту повреждения приваривается крепежный элемент.
- За фиксатор зацепляется обратный мотолоток.
- Вытягивание выполняется вручную, но нередко используются и вспомогательные инструменты.
Рихтовка споттером выполняется без больших усилий, это позволяет выполненять ремонт в условиях любого гаража.
Схема элементарного агрегата:
- корпус;
- кабель;
- стаддер (насадка);
- электрод (можно заменить острым крутом).
Любая коробка выполняет роль корпуса, к которой крепятся все компоненты устройства аппарата.
Основным элементов конструкции является пистолет сварочного аппарата. Самодельный вариант не позволяет добиться длительной работы и несколько уступает по характеристикам, но пригоден для работ с небольшими объёмами рихтовки. Долговременная работа реализуется в фабричном устройстве.
Самое большое преимущество споттера — это то, что усилие прикладывается только к внешней стороне поверхности поврежденной детали
Виды оборудования
Существует две основных разновидности аппаратов: трансформаторные и инверторные. На основании сферы и способа использования выделяют ещё две группы: для рихтовки и сваривания кузова контактным методом. Рихтовочные спотеры – это маленькие аппараты для ручной работы.
В них всегда устанавливается обратный молоток и дополнительные детали для ремонта. В конструкции присутствуют особые клещи. Большинство устройств являются маломощными. Из-за невысокой точности сварных работ и быстрого перегрева споттер не способен обеспечить качественное сваривание.
Еще споттеры классифицируют по требуемому напряжению сети питания. Стандартные аппараты рассчитаны на 220 В, а мощные 380 В.
Как выбрать споттер для точечной сварки?
Главное преимущество точечной сварки – это результат. Используя один из споттеров, представленных на этой странице, вы получите прочный, надежный и долговечный шов. Они обеспечивают максимальную эффективность сварки, обладают компактными размерами и не требуют тяжелого обслуживания.
Планируете купить споттер для кузовного ремонта? Отличное решение! Главное, сделать правильный выбор. Чтобы не ошибиться с моделью, мы рекомендуем обращать внимание на следующие параметры:
- потребляемый ток,
- комплектация,
- тип охлаждения,
- вес и габариты,
- рабочая температура,
- способ возбуждения дуги,
- гарантийный срок,
- стоимость.
Чтобы уточнить цены на инверторные споттеры или проконсультироваться по другим возникающим вопросам, звоните специалистам компании «ADG-Сварка» по телефону 8-800-775-12-12 (бесплатно) или оставляйте заявку по адресу электронной почты sales@adg-svarka.ru. Сделайте свой выбор в пользу удобства и надежности!
Смотрите так же:
- Аппараты точечной сварки
- Сварочные клещи
Как работает споттер?
В устройства задействуется инвертор, но также используется аккумулятор и трансформатор для споттера. В основе инструмента лежит принцип работы молотка, он воздействует на одну точку, единственным отличием является обратная направленность эффекта.
Стандартный пример работы:
- обратный молоток – это направляющая и утяжелитель на ней, который прикрепляется к деформированному участку;
- тяжёлая шайба движется по направляющей в сторону, противоположную вмятине. Инструмент обеспечивает расправление металла по точкам.
Стандартное электрическое приспособление для рихтовки способно работать в двух режимах:
- непродолжительный. Направляющая фиксируется в желаемом месте с помощью колец;
- сварочный. Для сварки установка переводится на минимальные показатели мощности и вставляется угольный электрод.
Споттер своими руками на основе инверторов
Существует ряд схем, по которым изготавливается самодельный споттер. Споттер из сварочного аппарата своими руками является самым известным и простым в исполнении методом изготовления установки. Чертёж споттера из инвертора распространён в сети в различных модификациях, популярность обусловлена высокой мощностью установки.
Собрать споттер своими руками из сварочного аппарата
Аппарат причисляют к разновидностям контактного вида сварки, для использования не требуются клещи. По указанному параметру споттер сравним с электродуговой сваркой, где ток проходит через корпус авто. Клемму «минус» фиксируют на кузове, а в роли контакта на «плюс» будет использоваться насадка и шток.
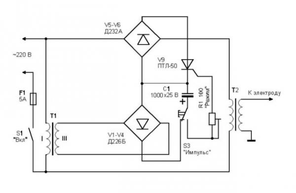
Схема инверторного споттера
Самодельный споттер своими руками, который собирается из полуавтомата, требует использование двух основных запчастей:
- реле тиристора;
- сварочного инвертора.
Своими руками собрать самый простой споттер легко при наличии:
- трансформатора, он призван снижать напряжение до 12 В, его требуется установить для управления реле через кнопку;
- тиристора 200 В;
- реле 30 А;
- диодного моста;
- переключателя контактов на 220 В;
- кнопки для регулировки работы.
Мост из диодов включается в сеть до трансформатора. К мосту подключают тиристор от реле. Трансформаторная установка пригодится для питания ветки управления в цепи тиристора.
Схема инверторного споттера
Споттер своими руками из полуавтомата имеет следующую схему:
- Когда произойдёт нажатие на кнопку управления S3, активируется разряжение конденсатора C1, кратковременно активируется резистор R1 вместе с тиристором V9.
- Напряжение поступает на обмотку трансформатора через блок диодов Д232.
- Запускается процесс сварки кузова посредством электрода.
- Когда конденсатор C1 потеряет заряд, закрывается тиристор и напряжение с трансформатора перенаправляется.
- После обесточивания обмотки процесс сварки завершается, теперь конденсатор С1 переходит в режим накопления энергии от трансформатора T1.
Если перед тем как сделать споттер своими руками, не удалось найти мост диодов и тиристор, есть возможность их замены симисторами.
Для качественной работы споттера на основе автомата важно тщательно продумать конструкцию и схему устройства. Даже дешёвые устройства должны соответствовать минимальным требованиям к установке.
Материалы
Споттер из сварочного аппарата потребует наличие материалов и инструментов для создания установки. Необходимо листовое железо 35-40 см2, так как сделать споттер без него не получится из-за риска перегрева. Температура на самодельном оборудовании повышается только в местах после кабеля, дополнительно сильный нагрев наступает на штоке из железа в диаметре 16 мм. Для снижения температуры на штоке предпочтительно использовать латунь.
Сварочный трансформатор под споттер, предназначенный для точечных работ, несколько отличается от классической конструкции
Характеристика силового кабеля определяется в зависимости от мощности споттера, но предпочтительно выбирать 70 мм2 и больше. Провод на массу лучше взять длиной 1,7 м, а для подключения молотка – 2,1 м. Споттер своими руками из аккумулятора желательно оснащать управлением с посредством импульсов через тиристор ТЧ-40.
Изначально наружная обмотка трансформатора наносится с помощью шины из меди с размерами 6, 5, 4 на 3-м слое обмотки. Допускается при использовании батареи заменять провод на алюминиевый. На вторую обмотку наносится дополнительно ещё две. В конце работ аппаратура на основе аккумулятора должна получиться из алюминия или меди с площадью 250 мм2 (5 обмоток по 6 витков).
Важно обращать внимание не только на функциональность установки, но и на удобство эксплуатации. Конструкция инерционного молотка создаёт условия для безопасного и лёгкого использования аппарата. Преимущественно используется запчасть клеевого пистолета.
На силовой кабель обязательно накладывается слой термоизоляции и провод для коммутации. Термоизоляцию стоит накладывать с запасом, так как при нагреве она стягивается и участок может оголиться.
Ключевые функции и технические характеристики споттера
Независимо от рода устройства: заводская (используется в промышленности) или самодельная конструкция, у них одинаковые функции:
- сваривание элементов корпуса с использованием ремонтных шайб;
- точечная сварка электродом из металла. Штырь подбирается прочный, чтобы с его помощью удалось вытянуть корпус;
- способность нагревать детали корпуса посредством электрода углеродного типа и резко охлаждать основу. Подобная функция способствует созданию осадки металла;
- за счёт двух режимов работы улучшается эффективность и простота применения устройства. При активации первого режима наступает стабильная работа, он предназначен для использования с углеродным электродом. Второй режим подразумевает непродолжительное включение, время активности выставляется вручную. Используется вместе с железным электродом, нередко применяется для установки шайб;
Споттеры для точечной сварки должны быть ограничены временем сваривания детали
В аппарат встроена охладительная система и термостат для деактивации в случае сильного нагрева. Отключение и включение выполняется автоматически при достижении установленных отметок.
Базовые характеристики споттеров:
- напряжение в сети питания для правильной работы установки – 220 В (иногда 380 В);
- частота переменного тока – от 50 до 60 Гц;
- предельная мощность аппарата – 10 кВт;
- сила тока в режиме максимальной нагрузки – 1300 А;
- напряжение во 2-м слое обмотки сварочной установки – 8-9В;
- диапазон времени активности – от 0 до 1,2 с;
- 2 режима работы: с включением таймера (для сварки по точкам) и непрерывная работа в стандартном режиме и темперировании;
- производительность при установке режима точечной сварки при соотношении с предельной мощностью на выходе – 15%;
- производительность в случае использования угольной сварки в отношении к максимальной мощности на выходе – 75%;
- усилие на разрыв иглы – свыше 100 кг;
- тяговое усилие в отношении шайбы – свыше 100 кг;
- габариты конструкции – 380х290х840 мм;
- масса – 32 кг.
Как сваривать детали с помощью споттера?
Сегодня разработана единая технология использования установки, которая применяется всеми профессиональными рихтовщиками. Чаще всего методика уместна для работы с деформированными деталями, находящимися в труднодоступных местах. Такая сварка используется для рихтовки повреждённых крыльев, дверей, стоек. Споттер пригодится для корректировки любой поверхности, которая нуждается в выравнивающих усилиях с обратным направлением.
Контактная сварка нуждается в коротком импульсе напряжения
Сварка по точкам задействует передающийся ток для создания сцепления с деталью. Далее, к участку прикрепляется упор или инерционный молоток. Перечисленные манипуляции обеспечивают быстрое и качественное восстановление кузова.
После довода кузовного элемента к изначальному состоянию зацеп убирается, а поверхность зачищается. Шлифовка необходима из-за наличия на корпусе остатка металла от сварки, иначе гладкую поверхность установить не получится.
Технология работы со споттером:
- Повреждённый участок детали очищают от всего покрытия, должен создаться качественный контакт с металлом.
- К зачищенному месту подключают контакт для заземления.
- Приваривают крепеж для зацепа инструментов.
- При помощи инструментов для выравнивания металлов зацепляются за фиксатор.
- Вытягивают участок до восстановления изначального состояния или близкого к нему.
- Прикреплённый зацеп круговыми движениями отрывают вручную.
- Зачищают поверхность до восстановления гладкого состояния и готовят её к шпаклёвке и окрашиванию.
Споттер по типу работы подобен сварочной установке, для его использования желательно иметь базовые навыки выполнения сварки. В процессе манипуляций обязательно нужно следить за правилами эксплуатации и личной защиты. Аппарат пригодится для всех типов восстановительных работ с кузовом авто, где требуется точечное воздействие.
Виды споттеров и их цена
Аппарат точечной сварки по конструкции может относится только к одной из двух групп:
Инверторные
Балгодаря преобразователю, позволяющему получать энергию от любого напряжения, эти модели используют для выполнения многозадачных работ.
Они обладают компактными размерами, обеспечивают высокое качество сварки, так как в процессе работы отсутствует падение силы тока.
Цена – от 25 тыс. рублей.
Трансформаторные
Питаются от электросети переменного тока, предназначены для выполнения простых операций.
Самыми широкими возможностями тут обладают модели, работающие от трех фаз питания, за счет повышенной мощности.
Среди недостатков следует отметить тот факт, что подобные модели не способны работать с оцинкованными поверхностями.
Цена – около 15 тыс. рублей.
Некоторые народные умельцы используют так называемый аккумуляторный споттер, который состоит непосредственно из аккумулятора и втягивающего реле.
Этот самодельный аппарат обойдется значительно дешевле заводских вариантов любого плана, при работе не требует подключения к сети, но естественно имеет серьезные недостатки:
- Непродолжительное время работы, необходимость заряжать АКБ.
- Отсутствие временного реле.
- Отсутствие возможности регулировать основные рабочие параметры, вроде силы тока.
Аппараты для точечной контактной сварки можно разделить еще на 2 группы, в зависимости от типа материала, с которыми они способны работать:
По стали
Предназначены для рихтовки обычных стальных кузовов.
По алюминию
Используются для рихтовки алюминиевых деталей, так как алюминий обладает совершенно другими свойствами.
Многофункциональные
По количеству выполняемых типов работ существуют действительно многофункциональные споттеры, способные не только выравнивать поверхности, но и производить точечную сварку, а также пайку металла угольными электродами.
Кстати говоря, сварочный споттер по способу формирования сварочной точки бывает:
- Для односторонней точечной сварки посредством специального электрода.
- Для двухсторонней точечной сварки специальными клещами с ручным или пневматическим приводом.
Мини-споттер
Кроме полноценных сварочных установок весом более 10 кг в продаже можно встретить мини-споттер для односторонней сварки и выравнивания поверхностей с максимальным сварочным током около 1,5 тыс. ампер и весом всего 4 – 5 кг.
Поставляются подобные портативные варианты в удобных кейсах, размерами сравнимы с паяльником пистолетного типа, а их стоимость в среднем составляет 20 — 40 тыс. рублей.
Чем отличается споттер от инвертора?
Не смотря на внешнее сходство и некоторую аналогичность в принципе работы, споттер от инверторного сварочного аппарата отличается прежде всего намного большей выходной силой тока, которая у некоторых моделей может превышать 5000 А, по сравнению с 600 А.
Кроме того, электроника способна полностью контролировать процесс сварки, исключая возможность прожига даже самого тонкого металла.
Рейтинг лучших споттеров для домашнего и профессионального применения
TELWIN DIGITAL MODULAR 400
Отличные клещи для точечной сварки, которые станут отличным дополнением для любого сервисного центра. Тип споттера – трансформаторный, поэтому максимальный ток может достигать значения 6300А, при этом мощность равняется 13000 Вт. Максимальная толщина свариваемого металла не должна превышать 4 мм, тогда устройство раскроет свои возможности на 100%. Для сварки используется две стороны, длительность регулируется автоматически.
Особенность устройства заключается в ручном приводе сжатия. При габаритах: 440x100x185 мм и весе в 10 кг, аппарат можно без проблем транспортировать в любое место. Количество фаз – 3. Подойдет для сварки листового металла и стали. Класс защиты – IP20, поэтому крупные частицы грязи и пыли не попадут в важные элементы и не вызовут негативной реакции, а вот от попадания воды лучше воздержаться, так как это выведет прибор из строя.
Продается во многих интернет-магазинах по цене 45 000 рублей.
TELWIN DIGITAL MODULAR 400
Достоинства:
- Хорошая защита от проникновения пыли;
- Мощность;
- Качество;
- Сборка выполнена на долгие годы;
- Функционирует с 4 мм металлом.
Недостатки:
- Не обнаружено.
Fubag TS 3800T
Еще одно отличное устройство для устранения незначительных повреждений, которое впечатлит пользователя внушительным внешним видом и эффективностью. Максимальный ток равняет 3800А, при этом мощность – 7400 Вт. Для сварки используется одна сторона, но она обеспечивает надежность и качество, выполнимых операций.
Используется ручной привод сжатия, есть возможность беспрепятственной транспортировки, но стоит знать, что вес инструмента – 26 кг, при размерах 360x225x235 мм. Нормальная частота – 50 Гц. Управление осуществляется ручным способом, поэтому необходимо не отвлекаться во время работы. Производитель распространяет двухлетнюю гарантию на продукт, что показывает качество и надежность устройства.
Средняя стоимость – 32 000 рублей.
Fubag TS 3800Tи
Достоинства:
- Три фазы;
- В комплекте присутствует обратный молоток;
- Долговечность;
- Хорошая защита от грязи;
- Подходит для стали и листового металла;
- Хорошие технические характеристики;
- Возможность транспортировки.
Недостатки:
- Вес – 26 кг.
WIEDERKRAFT WDK-5000
Отличное профессиональное средство, которое предназначено для повседневного использования. Выполнит операции любой сложности со скоростью, но аккуратностью. Максимальный электрический ток – 3800 А. Мощность стандартная для такого оборудования и равняется 10000 Вт. Для сварки используется одна сторона, это важно учитывать при покупке. Регулировка длительности осуществляется ручным способом, однако переход в режим охлаждения происходит автоматически.
Споттер можно транспортировать внутри помещения, для этого производитель оснастил инструмент специальными ножками, которые облегчают эту задачу. Габариты — 600x500x950 мм, при весе – 63 кг. Для удобства прибор оснащен информативным дисплеем, который указывает текущее состояние и позволяет регулировать мощность и силу тока. Применяется для листового металла и показывает высокую эффективность. Применяется в крупных сервисных центрах.
Средняя стоимость – 35 000 рублей.
WIEDERKRAFT WDK-5000
Достоинства:
- Наличие дисплея;
- Удобное управление;
- Легко транспортировать;
- Воздушная система охлаждения;
- Хорошая сборка.
Недостатки:
- Не обнаружено.
ELITECH АТС 5
Точечная сварка для домашнего применения, поможет устранить бытовые вмятины. Тип источника питания – трансформатор. Возможное значение тока составляет 15 А, что, меньше профессиональных, но учитывая область применения, этого хватит. Мощность споттера – 3500 Вт. Для сварки используется одна сторона. Время проводимой операции зависит от пользователя.
Прибор без проблем транспортируется, так как его габариты — 340x105x240 мм, а масса 4 кг. Подходит только для сварки стали, со сложными материалами инструмент не справится. Приемлемая рабочая частота – 50 Гц. Также производитель уделил внимание комплектации и добавил элементы, которые сделают сварку лучше.
Продается по цене 5 500 рублей.
ELITECH АТС 5
Достоинства:
- Удобная ручная модель;
- Хорошие показатели мощности;
- Конструктивное исполнение;
- Эффективность;
- Комплектация;
- Подходит для сварки стали;
- Вес всего 4 кг.
Недостатки:
- Не выявлено.
FoxWeld КТР-8
Модель топового производителя, которая сразу окупит вложенные средства и выполнит работу без временных затрат. Мощность инструмента – 6500 Вт. Толщина свариваемого изделия – 3 мм, что подойдет для починки автомобилей. Используется двусторонняя сварка, с ручным управлением.
Конструкция имеет стандартные габариты, а масса равняется 14 кг. Предназначена только для профессионального и частого использования. Производитель подобрал надежную элементную базу, которая позволит инструменту прослужить выше установленного срока и без отказов в неподходящий момент.
Средняя стоимость – 12 200 рублей.
FoxWeld КТР-8
Достоинства:
- Небольшая цена;
- Эффективность;
- Эргономика;
- Предназначена для профессионального применения;
- Сварит листовой металл.
Недостатки:
- Не выявлено.
Nordberg WS4
Брендовый элемент, который выполнит сварку на высшем уровне. Значение тока равняется 3500 А, при этом мощность оборудования достигает 12300 Вт. Споттер может без проблем проводить работы с материалом, толщина которого не превышает 2 мм. Для сварки используются одна сторона. Регулируется автоматически, что увеличивает эксплуатационный срок в 2-4 раза.
При достижении перегрева, прибор автоматически выключается и охлаждается благодаря воздушной системе. Габариты — 350x250x220 мм, масса – 20 кг.
Средняя стоимость – 28 000 рублей.
Nordberg WS4
Достоинства:
- Производительность;
- Работа проводится качественно;
- Долговечность;
- Транспортировка не отнимет время;
- Однофазный.
Недостатки:
- Не обнаружено.
Redhotdot HAMMER T-26
Надежный споттер, предназначенный для скоростного кузовного ремонта любой сложности. Максимальный ток – 3800 А, при этом мощность составляет всего 5200 Вт. Для проведения сварочных операций используется одна сторона. Чтобы обеспечить большую безопасность и сохранить инструмент как можно дольше, производитель оснастил его автоматической регулировкой длительности сварки. Входное напряжение – 220-230 В. Габариты — 360x225x235 мм, вес – 23 кг.
Продается по цене 38 000 рублей.
Redhotdot HAMMER T-26
Достоинства:
- Споттер предназначен для проведения кузовных работ любой сложности;
- Высокий показатель надежности;
- Качество сборки;
- Удобная эксплуатация;
- Отличный вариант для сервисных центров.
Недостатки:
- Не обнаружено.
Сборка споттера
Для того, чтобы собрать споттер, вам будет необходим работающий трансформатор. Можно найти его в интернете по онлайн объявлениям, либо добыть из б/у инвертора или полуавтомата. Лучше, если это будет трансформатор, у которого сгорела вторичная обмотка.
А теперь к делу! Трансформатор может иметь двойную обмотку, тогда потребуется снять слой вторичной обмотки.
Затем на первый слой обмотки следует несколько раз намотать медную проволоку и тестером рассчитать достаточное количество оборотов проволокой для 1 В.
Читайте также: Особенности выбора выпрямителя для сварочных работ – какие характеристики важны
Нам хватило 1.5 оборота, то есть – 3 оборота на 2 В. Замеры вольтажа произведены тестером, таким образом можем определить количество оборотов.
Сматываем вторичную обмотку, из неё нужно изготовить шину. Площадь среза используемой нами шины 40мм2. У нас получилось равномерно растянуть шину, применив гидравлический инструмент.
Затем разрубаем шину на 4 части, соединяем их вместе. Для крепления частей задействуем матерчатую изоленту. Её расход составил примерно 6 рулонов.
Изолировать шину рекомендуем многослойно, чередуя, к примеру, изоленту с малярным скотчем. В результате площадь среза нашей шины составила 160мм2, вольтаж после намотки – примерно 5-6 В. Этих показателей достаточно.
Следом на трансформатор наматываем шины – это нелегко, но можно облегчить задачу, применив подручные инструменты. Не критично, если плотно обмотать не выйдет.
Предположительно, что в этот момент, вы обнаружите недостаточную мощность. Однако теория не решит эту проблему, здесь придется самостоятельно, методом «тыка» найти выход из положения.
Для нас оказалось оптимальным соблюдение последовательности 1+8 и 4+5 во время подсоединения проводов на первичной обмотке. Выключатель-полуавтомат (16А) предварительно установлен на подключение – так мы предотвратили сгорание проводки.
Как собрать пусковое устройство?
Из старого телевизора (лампового) мы достали 12В трансформатор, из жигулей – 30А реле.Также понадобился диодный мост-таблетка, контактор на 220В, и кнопка, которую можно снять с какого-нибудь устройства. Режим работы нашего споттера – ручной.
Необязательно вникать в сложные схемы, если понятен принцип работы этого аппарата. Реле управляется трансформатором с помощью кнопки, её удобно расположить на рукоятке инструмента.
Контактор имеет 2 кабеля: один подключен к выключателю, второй присоединен к реле и закмыкается во время нажатия на кнопку.
Соберите части аппарата и расположите на верстаке. Прибор готов.
Следует помнить, что работа с данным оборудованием – это сварка методом сопротивления, поэтому не стоит допускать потери тока.
Рекомендуем при эксплуатации использовать короткие кабели, имеющие большое сечение. Приступая к работе, следует досконально зачистить металл.
Сравнительно с заводской моделью, самодельный не настолько компактный. Поэтому его уместнее применять стационарно, тогда работа с ним будет наиболее комфортной.
Изготовить самому или купить заводской?
Казалось бы, в магазине продаются уже готовые споттеры, зачем собирать? Однако, есть нюансы.
Во-первых, заводские споттеры – это специфические, специализированные аппараты. Поэтому их производят в гораздо меньших объемах, чем, например, инверторы или полуавтоматы. Как следствие – высокая цена.
Если вы будете использовать прибор максимум несколько раз в год, то покупка данного девайса абсолютно неоправданна. Логичнее использовать подручные детали и собрать устройство самостоятельно.
Тем более, что самодельный споттер отличается надежностью и подлежит ремонту. Вы будете абсолютно уверены в компонентах, которые были использованы при сборке, сможете их заменить, просчитать их стоимость и избавить себя от нужды обращаться в сервис.
Однако, при всех своих достоинствах, самостоятельная сборка споттера заинтересует далеко не всех. Сборный вариант обладает небольшой мощностью, он хорош в любительском использовании, для незначительного ремонта и исправления несерьезных повреждений.
На СТО уместнее проводить работы заводскими споттерами. Они намного мощнее самодельных, расширяют возможности их применения и позволят скорректировать самые тяжелые повреждения кузова.
Вдобавок, для изготовления подобного устройства нужны определенные умения. Эта статья доступно описывает схему конструирования споттера, в ней изложена достаточно простая инструкция, без специфических терминов и запутанных электросхем.
Но если для вас это в новинку, вы не обладаете достаточным опытом, то рискуете получить опасное устройство, а не помощника.
Подведем итог: собственноручно собранный прибор характеризуется невысокой ценой, доступностью в применении и ремонте. Эти критерии позволяют повсеместно применять аппарат в любительском использовании в гараже или на даче.
Заводские споттеры обладают более широким функционалом, что позволяет им занять свою нишу в использовании на профессиональных СТО.
Заключение
Споттер – один из основных инструментов для мастера. Его применяют мастера СТО и мастера в частных гаражах. Сталкиваясь с проблемой кузовного ремонта, без этого чуда техники не обойтись. Споттер позволяет исправлять дефекты кузова быстро и качественно.
Важный момент: если у вас нет надобности использовать прибор часто, то совершенно не стоит покупать заводской по высокой цене.
Самодельное устройство – бюджетный и надежный инструмент для самостоятельного использования . Его достаточно просто изготовить из трансформатора от инверторного сварочного аппарата.
Однако, прежде чем приступить к сборке, взвесьте все за и против, попросту – стоит ли овчинка выделки? Как часто вам понадобится применять его? Легко ли вам достать комплектующие для его сборки?
Готовы ли вы потратить время и силы, но взамен приобрести опыт?
Решать вам! Помните, что нет ничего невозможного. Удачи в работе!
Источники
- https://mensdrive.ru/instrumenty-i-materialy/chto-takoe-spotter
- https://adg-svarka.ru/svarochnye-apparaty/kontaktnaya-tochechnaya-svarka-spot/spottery/
- https://mensdrive.ru/instrumenty-i-materialy/spotter-iz-svarochnogo-apparata
- https://instrumentn.ru/svarochno-payalnyj-razdel/spotter-naznachenie-vidy-i-vybor
- https://yanashla.com/luchshie-spottery-dlya-tochechnoj-kontaktnoj-svarki/
- https://prosvarku.info/prisposobleniya-i-detali/chto-takoe-spotter





















